Электроустановки низковольтные. Часть 5-54. Выбор и монтаж электрооборудования. Заземляющие устройства, защитные проводники и защитные проводники уравнивания потенциалов
Заменяет

Страница 1

Страница 2

Страница 3

Страница 4

Страница 5

Страница 6

Страница 7

Страница 8

Страница 9

Страница 10

Страница 11

Страница 12

Страница 13

Страница 14

Страница 15

Страница 16

Страница 17

Страница 18

Страница 19

Страница 20

Страница 21

Страница 22

Страница 23

Страница 24

Страница 25

Страница 26

Страница 27

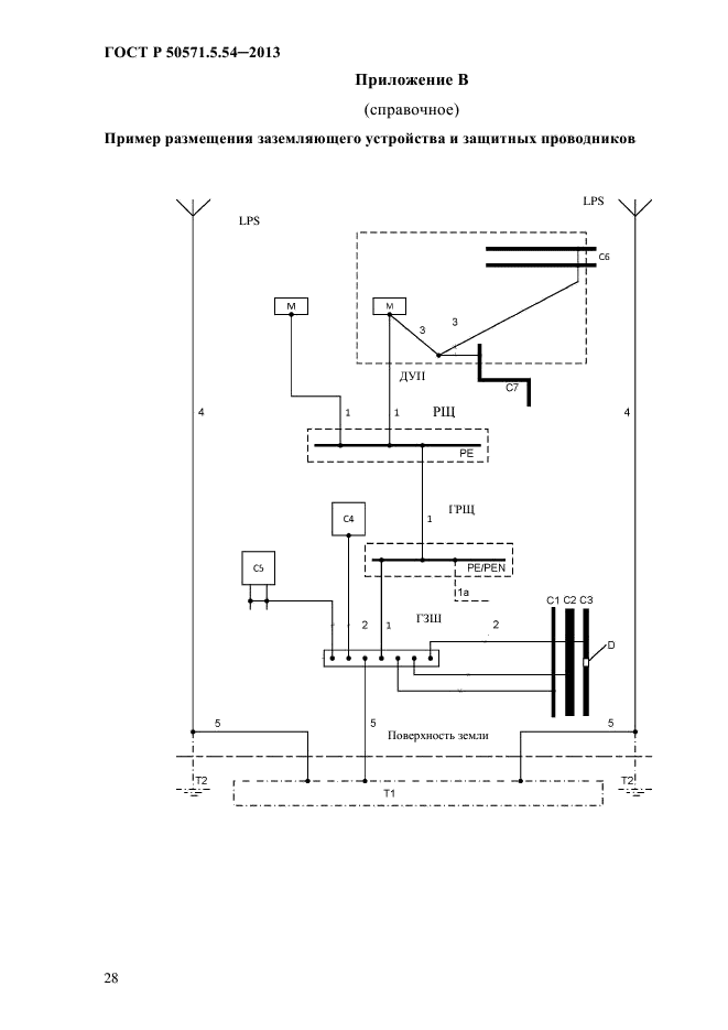
Страница 28

Страница 29

Страница 30

Страница 31

Страница 32

Страница 33

Страница 34

Страница 35

Страница 36

Страница 37

Страница 38

Страница 39

Страница 40

Страница 41

Страница 42

Страница 43

Страница 44

Страница 45

Страница 46

Страница 47

Страница 48

Страница 49

Страница 50
|
ФЕДЕРАЛЬНОЕ АГЕНТСТВО ПО ТЕХНИЧЕСКОМУ РЕГУЛИРОВАНИЮ И МЕТРОЛОГИИ |
|
|
ГОСТР |
|
|
^___ |
50571.5.54- |
|
X НАЦИОНАЛЬНЫЙ |
2013/ |
|
( IfiT ] |
МЭК 60364-5-54:2011 |
|
^ J СТАНДАРТ |
|
|
^——^ РОССИЙСКОЙ |
|
|
ФЕДЕРАЦИИ |
|
ЭЛЕКТРОУСТАНОВКИ НИЗКОВОЛЬТНЫЕ Часть 5-54 Выбор и монтаж электрооборудования Заземляющие устройства, защитные проводники и защитные проводники ур авнивания потенциалов
IE С 60364-5-54:2011 Low-voltage electrical installations.
Part 5-54: Selection and el ection of electrical equipment. Earthing arrangements, protective conductors and protective bonding
conductors
(IDT)
Издание официальное
Москва Стандар тинформ 2013
ГОСТ Р 505 71.554-2013
542.1.2 Для связи заземлителей (заземляющих электродов) с главной заземляющей шиной в пределах установки применяют заземляющие проводники.
Примечание — Для установки не требуется свой собственный заземлитель.
542.1.3 Особое внимание должно быть уделено заземляющим устройствам, общим для высоковольтных и низковольтных систем (см. раздел 442 МЭК 603644^4).
542.1.4 К заземляющим устройствам, предназначенным применения в земле, предъявляют следующие требования:
— они должны надежно обеспечивать требования защиты установки;
— протекание токов замыкания на землю и токов защитных проводников на землю не должно создавать опасности от нагрева, термо механических и электромеханических воздействий и опасности поражения электрическим током
— при необходимости они должны удовлетворять функциональным требованиям,
— соответствовать условиям внешних воздействий (см. МЭК 60364-5-51), например, механических воздействий и коррозии.
542.2 3аз емляющ ие электр оды (з аз емлит ели)
542.2.1 Типы, материалы и размеры заземляющих электродов должны обеспечивать коррозионную и необходимую механическую прочность на весь срок службы
Примечание 1 С точки зрения коррозии, могут рассматривать следующие факторы: pH почвы, удельное сопротивление почвы, влажность почвы, блуждающие токи и токи утечки переменного и постоянного таков, химическое загрязнение и близость несовместимых материалов.
б
ГОСТ Р 50571.5.54-2013
Минимальные размеры заземляющих электродов из наиболее распространенных материалов с точки зрения коррозионной и механической стойкости, проложенных в земле и замоноличенных в бетон приведены в таблице 54.1.
Примечание 2 Минимальная толщина защитного покрытия должна быть больше для вертикальных заземляющих электродов, чем для горизонтальных заземляющих электродов, из-за большего механического воздействия при их заглублении.
Если требуется выполнение систем молниезащиты, то применяют МЭК 62305-3(подраздел 5.4).
7
ГОСТ Р 505 71.554-2013
|
Таблица 54.1 — Минимальные размер ы проложенных в земле заземляющих электродов из наиболее распространенных материалов с точки зрения коррозионной |
|||||||||||||||||||||||||||||||||||||||||||||||||||||||||||||||||||||||||||||||||||||||||||||||||||||||||||||||||||||||||||||||||||||||||||||||||||||||||
|
|||||||||||||||||||||||||||||||||||||||||||||||||||||||||||||||||||||||||||||||||||||||||||||||||||||||||||||||||||||||||||||||||||||||||||||||||||||||||
542.2.2 Эффективность конкретного заземляющего электрода зависит от характера грунта. Число заземляющих электродов выбирают в зависимости от характера грунта и его сопротивления.
н механической стойкости
ГОСТ Р 50571.5.54-2013
В приложении D приведены методы оценки сопротивления заземляющих электродов.
542.2.3 В качестве заземлителей могут быть применены:
— замоноличенные в бетон фундаментные заземляющие электроды,
Примечание — Для получения дополнительной информации см приложение С,
— заглубленные в грунт фундаментные заземляющие электроды;
— металлические электроды, заглубленные непосредственно в грунт вертикально или горизонтально (например, стержни, проволока, ленты, трубы или полосы);
— металлические оболочки или другие металлические покровы кабелей в соответствии с местными условиями или требованиями;
— другие, проложенные в земле, металлические изделия в соответствии с местными условиями или требованиями
— металлическая арматура железобетона (за исключением напряженного железобетона) расположенного в земле.
542.2.4 При выборе типа и глубины установки заземляющих электродов должны быть учтены возможности механического повреждения и минимизации воздействия высыхания или промерзания грунта
542.2.5 При применении в заземляющих устройствах разных материалов должна быть предусмотрена возможность возникновении электрической коррозии. Для внешних проводников (например, заземляющих) соединенных с замоноличенными в бетон фундаментными заземляющими электродами, соединение, выполненное из стали горячего цинкования не должно быть в грунте.
542.2.6 Металлические трубопроводы с горючими жидкостями и газами не должны использовать в качестве заземлителей и их, проложенная в земле часть не должна учитываться при расчете параметров заземлителей.
9
ГОСТ Р 505 71.554-2013
П римечани е — Это не исключает необходимости их включения в систему уравнивания потенциалов, как труб в соответствии с указаниями МЭК 60364-4-41 (пункт 541.3.9).
В системе защитного заземления ТТ, где применяют катодную защиту и сторонние проводящие части электрооборудования непосредственно соединяют с металлическими трубами для огнеопасных жидкостей или газов, последние могут быть применены, как единственный заземлите ль для данного оборудования.
342.2.7 Заземляющие электроды не должны быть непосредственно погружены в воду потока, реки, водоема, озера и т.п. (см также 542.1.6).
542.2.8 Если заземлитель состоит из частей, которые должны быть соединены вместе, соединение должно быть выполнено экзотермической сваркой, опрессовкой, зажимами или другим разрешенным механическим соединителем.
Примечание — Соединения, выполненные проводом покрытым железом, не допускаются для применения в целях заняты.
542.3 3 аз емляющие пр оводники
542.3.1 Заземляющие проводники должны удовлетворять требованиям 543.1.1 или 543.1.2. Площадь их поперечного сечения должна быть не менее 6 мм2 для меди или 50 мм2 для стали. Если голый заземляющий проводник прокладывают в грунте, его размеры и характеристики должны соответствовать указанным в таблице 54.1.
Когда подтверждена невозможность стекания тока короткого замыкания на заземляющий электрод (например, в системе защитного заземления TN или II), заземляющие проводники могут быть выбраны в соответствие с указаниями 544.1.
Алюминиевые проводники не должны использовать в качестве заземляющих проводников.
ГОСТ Р 50571.5.54-2013
Примечание — Если систему молниезащиты соединяют с заземлит ел ем, то площадь поперечного сечения заземляющего проводника должна бьггь по крайней мере 16 мм» для меди (Си) или 50 мм’ для железа (Fe) (см серию МЭК 62305).
542.3.2 Соединение заземляющего проводника с заземлите л ем должно быть надежным и с соответствующими электрическими характеристиками. Соединение может быть выполнено с помощью сварки, опрессовки, соединительного зажима или другим механическим соединителем Механическое соединение должно монтировать в соответствие с инструкцией изготовителя. Установка соединительного зажима не должна приводить к повреждению электрода или заземляющего проводника.
Паяные соединения или паяные детали, которые зависят исключительно от припоя, не следует применять самостоятельно, поскольку они не обеспечивают требуемую механическую прочность.
Примечание — Если применяют вертикальные электроды, должна быть обеспечена в озможность контроля соединения и замены вертикального стержня.
542.4 Главный заземляющий з ажим (шина)
542.4.1 В каждой установке, в которой применяют защитное уравнивание потенциалов, следует предусмотреть главный заземляющий зажим (шина) и к нему должны быть присоединены:
-защитные проводники уравнивания потенциалов,
— заземляющие проводники,
-защитные проводники;
— проводники функционального заземления, при наличии.
Примечания
1 Не требуется непосредственно подключать каждый отдельный защитный проводник к главному заземляющему зажиг^ (шине), если они электрически связаны с ним через другие з ащитные проводники
2 Главный заземляющий зажим в здании, как правило, применяют в целях функционального заземления Для информационных технологий его рассматривают как базовую точку подключения информационной сети к заземлит елю.
ГОСТ Р 505 71.554-2013
542.4.2 Должна быть предусмотрена возможность индивидуального отсоединения каждого проводника присоединенного к главному заземляющему зажиму. Соединение должно быть надежным, а отсоединение выполняться с помощью инструмента.
Примечание — Отсоединение от главного заземляющего зажима должно бьггь удобным для проведения измерения сопротивления заземляющего устройства.
543 3ащитные пр ов одники
543.1 Минимальное сечение
543.1.1 Сечение любого защитного проводника должно удовлетворять условиям автоматического отключения питания в соответствие с указаниями МЭБС 60364-4^41 (подраздел 413.1) и должно обеспечивать стойкость к протеканию токов короткого замыкания
Сечение защитного проводника рассчитывают в соответствие с указаниями 543.1.2 или выбирают по таблице 54.2. Также следует выполнять условия 543.1.3.
Зажимы для защитных проводников должны соответствовать их размерам в соответствии с выбором по указаниям настоящего пункта.
В системе ТТ, где заземпители источника питания и открытых проводящих частей потребителя независимы (см. 312.2.2), площадь поперечного сечения защитных проводников должна быть не менее:
— 25 мм» для меди,
-35 мм2 для алюминия
12
ГОСТ Р 50571.5.54-2013 Т аблица 54.2 -Мшшмальное сечение защитных проводников
|
Сеч» гае лижйшхх проводников £ мм» |
Минимальное сечение соответствующего защипсго проводника, выполненного мм» |
|
|
из того же материала, что и лгаейный |
из материала, отличного от линейного |
|
|
£<16 |
S |
kfi:*S |
|
\6 |
161 |
к/к; *16 |
|
S> 35 |
snl |
к/к:*5П |
|
*ki значение коэффициента к для линейного проводника, рассчитанного по формуле приложения А.54.1 настоящего стандарта или пятого го таблицы А43 МЭК 60364-4-43[5] i соответствии с материалом проводника и изоляции, к; значение коэффициента к для защитного проводника, выбранного го таблиц А.54.2 — А.54.6 настоящего стандарта в соответствии с услов иями применения |
||
|
1 Для PEN-проводника, уменьшение сечения возможно только при выполнении ограничений по выбору сечения нейтрального проводника (см МЭК 60364-5-52 [6]). |
||
543.1.2 Сечение защитных проводников должно быть не менее чем:
— сечения, выбранного в соответствие с указаниями МЭК 60949;
— или сечения, рассчитанного по нижеследующей формуле, применяют только при времени срабатывания защиты не более 5 с
где S — сечение, мм2;
I -значение тока глухого короткого замыкания, который может протекать по цепи защиты, А;
t — время срабатывания защитного устройства, с.
Если в результате расчета получают нестандартное значение сечения проводника, то выбирают ближайшее большее значение,
13
ГОСТ Р 505 71.554-2013
к — коэффициент, зависящий от материала защитного проводника, изоляции, прилегающих частей, начальной и конечной температуры (расчет к см. приложение А).
Примечания
1 Следует учитывать токоограничение за счет импеданса цепи и ограничение Tt аппарат ом з ащиты.
2 Указания по ограничению температуры во взрывоопасных средах приведены в
Р].
3 Для кабелей с минеральной изоляцией [9], в случае, когда стойкость к току короткого замыкания металлической оболочки кабеля больше, чему проводников цепи, не требуется рассчитывать сечение металлической оболочки, используемой в качестве защитного проводника
543.1.3 Сечение любого защитного проводника, который не является жилой кабеля или не проложен в общей оболочке с проводниками цепи, должно быть не менее:
— 2,5 мм2 Си или 16мм“А1, если есть механическая защита,
— 4 мм2 Си или 16мм2А1, если механическая защита отсутствует.
Примечание — Это не исключает возможность использования стали в
качестве защитного проводника (см 543.1.2).
Защитный проводник, не являющийся частью кабеля, считается механически защищенным если он проложен в трубе, коробе или другим подобным способом.
543.1.4 Если защитный проводник является общим для двух или более цепей, то его сечение выбирают следующим образом:
— рассчитывают в соответствие с 543.1.1, исходя из максимально ожидаемого тока короткого замыкания и времени отключения цепи или,
— выбирают по таблице 54.2 по отношению к цепи с максимальным сечением проводников цепи
543.2 Типы защитных проводников
543.2.1 Защитные проводники могут быть представлены одним из нижеследующих типов или их комбинацией:
— проводники (жилы) многожильного кабеля,
ГОСТ Р 50571.5.54-2013
— изолированный или голый проводник, который проложен в общей оболочке с рабочими проводниками,
— стационарно проложенные голые или изолированные проводники;
— металлические оболочки кабелей, экраны кабелей, броня кабелей, проволочная оплетка, концентрические проводники, металлические трубы, объекты, удовлетворяющие положениям перечислениям а) иЪ) 543.2.2.
Примечание — См 543.8 по их расположению.
543.2.2 Если в установке есть низковольтные устройства защиты и управления (см. МЭК 61439-1 и МЭК 61439-2) или шинопроводы (см. МЭК 60439-2), то их металлические оболочки или рамы могут быть использованы в качестве защитных проводников при одновременном выполнении нижеследующих условий:
a) электрическая непрерывность предусмотрена конструкцией или установкой дополнительных перемычек таким образом, что обеспечивается защита от механических, химических и электрохимических повреждений;
b) они удовлетворяют указаниям 543.1;
c) должна быть предусмотрена возможность подключения других защитных проводников в предусмотренных точках.
543.2.3 В качестве защитных проводников и защитных проводников
уравнивания потенциалов не следует использовать следующие
металлические части:
-трубы систем водоснабжения;
— трубопроводы с горючими газами и жидкостями.
Примечание 1 Катодную защиту см 542.2.6,
— конструкции подверженные механическим нагрузкам в нормальных условиях;
— гибкие или мягкие проводники, за исключением специально предназначенных для этих целей,
— гибкие части,
15
ГОСТ Р 505 71.554-2013
Предисловие
Цели и принципы стандартизации в Российской Федерации установлены Федеральным законом от 27 декабря2002 г.№ 184-ФЗ «О техническом регулировании»
1 ПОДГОТОВЛЕН Московским институтом энергобезопасности и
энергосбережения на основе аутентичного перевода на русский язык международного стандарта, указанного в пункте 4
2 ВНЕСЕН Техническим комитетом по стандартизации ТК 337 «Электрические установки зданий»
3 УТВЕРЖДЕН И ВВЕДЕН В ДЕЙСТВИЕ Приказом Федерального агентств а по техническому регулированию и метрологии от б сентября 2013 г. № 976-ст
4 Настоящий стандарт идентичен международному стандарту МЭК 60364-5-54:2011 «Электроустановки зданий Часть 5-54. Выбор и установка электрооборудования. Заземляющие устройства и защитные проводники» (IEC 60364-5-54:2011 Low-vdtage electncal installations. Part 5-54: Selection and erection of electrical equipment. Earthing arrangements and protective conductors).
Наименование настоящего стандарта изменено относительно наименования указанного международного стандарта для приведения его в соответствие с вновь принятым наименованием серии стандартов МЭК 60364.
При применении настоящего стандарта рекомендуется использовать вместо ссылочных международных стандартов соответствующие им национальные стандарты Российской Федерации, сведения о которых приведены в дополнительном приложении ДА.
5 Взамен ГОСТ Р 50571.5.54-2011 (МЭК 60364-5-54:2002)
Правила применения настоялцего стсндарта установлены в ГОСТ Р 1.0-2012 (раздел
Информация об изменениях к настоящему стандсрту губликуется в ежегодном ( по состоянию на 1 янвсря тек)’щего года) информационном указ сап еле «Нащональные стандарты», а текст изменений и поправок — в ежемесячном указателе «гНациональные стандарты» В случае пересмотра (замены) или отмены настаягцего стандарта соответствующее уведомление будет опубликовано в ближайшем выгуске ежемесячного информационного указателя * Национальные стандсртыж Соответствующая информант, уведомление и тексты размещаются также в информационной системе обгцего пользования — на официальном сайте национального органа Российской Федеращи по стандсртизации в сети Интернет (gost.ru)
© Стандартинформ, 2013 Настоящий стандарт не может бьпь полностью или частично воспроизведен, тиражирован и распространен в качестве официального издания без разрешения Федерального агентства по техническому регулированию и метрологии
Содержание
II
ГОСТ Р 505 71.554-2013
— поддерживающие конструкции электропроводок, кабельные лотки и кабельные лестницы.
Примечание 2 Примеры защитных проводников, включая защитные проводники уравнивания потенциалов, проводники защитного заземпения и заземляющие проводники, относятся к случаю, когда их применяют для защиты от поражения электрическим током
543.3 Электрическая непрерывно с ть защитных проводников
543.3.1 Защитные проводники должны быть соответствующим образом защищены от механических повреждений, ухудшения состояния из-за химических и электрохимических воздействий, электродинамических и термодинамических сил.
Каждое соединение (например, болтовые соединения, зажимы) между защитными проводниками или между защитным проводником и другим оборудованием должно обеспечивать на длительный период электрическую непрерывность и соответствующую механическую прочность и защиту. Болты, соединяющие защитные проводники, не следует применять для другой цели.
Соединения не должны выполнять пайкой.
Примечание — У всех электрических соединений должны быть удовлетворительная тепловая емкость и механическая прочность, чтобы вьдерживать любую комбинацию така/времени, который может произойти в проводнике или в кабеле/оболочке с самой большой площадью поперечного сечения.
543.3.2 Соединения защитных проводников должны быть доступными для осмотра и испытаний за исключением соединений:
-заполненных компаундом,
— находящихся в закрытых полостях,
— в металлических трубах, коробах или сборных шин,
— выполненных сваркой;
— выполненных опресовкой.
16
ГОСТ Р 50571.5.54-2013
543.3.3 В цепях защитных проводников не следует устанавливать отключающие устройства, однако в них могут быть соединения, предназначенные для проведения испытаний и разбираемые с помощью инструментов.
543.3.4 В случае осуществления мониторинга заземления, означенные устройства, (например, датчики, катушки, трансформаторы тока) не следует включать последовательно в цепь защитных проводников.
543.3.5 Открытые проводящие части аппаратов не должны использоваться в качестве защитных проводников другого оборудования, за исключением указанного 543.2.2.
543.4 PEN, PEL или РЕМ- проводники
Примечание — Поскольку эти проводники выполняют две функции функцию PE-проводника и N- , L- или как М- проводника, должны бьпь рассмотрены все требов ания применительно к соотв етствующим функциям
543.4.1 PEN, PEL или РЕМ- проводники можно применять только в стационарных установках и с точки зрения механической прочности их сечение должно быть не менее 10мм3 по Си или 16 мм2 по А1.
Примечания
1 По причинам электромагнитной совместимости, PEN-проводник не следует применять после точки вв ода в установку (см. МЭК 60364-4-44 (пункт 444.4.3)).
2 В соответствии с указаниями [4] не допускается применять PEN, PEL или РЕМ-проводникиво взрывоопасных зонах.
543.4.2 Изоляция PEN, PEL или РЕМ- проводника должна быть рассчитана на напряжение линейных проводников.
Металлические оболочки электр о проводок не следует использовать в качестве PEN, PEL или РЕМ- проводника, за исключением сборных шин, соответствующих требованиям МЭК 60439-2 и шино проводов,
соответствующих требованиям МЭК 61534-1.
Примечание — Вопросы электромагнитной совместимости, возникающие при вводе PEN, PEL или РЕМ- проводника внутрь оборудования являются прерогативой технического комитета по соответствующему оборудованию.
ГОСТ Р 505 71.554-2013
543.4.3 Если после точки установки функции нейтрального/ средней точки/ линейного и защитного проводников выполняют отдельные проводники, то не допускается присоединять нейтральный/ средней точки/ линейный проводник к заземленной части установки. Однако, можно из PEN, PEL или РЕМ- проводника сформировать несколько нейтральных/ средней точки/ линейных и защитных проводников.
PEN, PEL или РЕМ- проводник в этом случае должны присоединять к зажиму или шине, предназначенной для защитного проводника (см. рисунок 54.1а), если нет специального зажима или шины предназначенной для присоединения PEN, PEL или РЕМ- проводника (примеры даны на рисунках 54.1Ь и 54.1с).
ГРЩ
L1 ■ [OOQQOQOOOOOOOl шика L1
L2 -foOQQQQOOOOOQOl ШИКЙ U |
L3 -[OOCCCOOOOOOOOl ШИКЙ13 !
:
lOOQOOOOOOQQQOl шинаЯ
OQOOQQOQQQ
Оооосооо ololol I
i-
q] PEN(PE)
—’ шика I
I
PE-проводники
Рисунок 54.1 a — Пример 1
18
ГОСТ Р 50571.5.54-2013
|
ГРЩ |
||||||||||||||||||||||||||||||||
|
||||||||||||||||||||||||||||||||
Рисунок 54.1 b — Пример 2
ГРЩ
|
-K> ooooooooooool шикаО | to ooooooooooool |
|||
|
шика13 I lo ooooooooooool |
|||
|
—7- |
-f—(O OOOOOOOOOQQ |
-, шикаРЕ I HD ! |
|
|
V |
|||
|
4o о |
0 0 0 0 0 0 0 0 0 0 0 1 |
и |
|
|
/ |
—1———-РЕ-проводкгаск — N-проход 1 1 1 |
raoat — j |
|
Рисунок 54.1 с — Пример 3
ГРЩ — Главный распределительный щит
Примечание — В системах с без от асным напряжением постоянного тока, например, в телекоммуникационные нет PEL или РЕМ-проводника.
543.4.4 Сторонние проводящие части не могут использовать в качестве PEN, PEL или РЕМ- проводника.
19
ГОСТ Р 505 71.554-2013
543.5 Совмещенное защитное и функциональное заземление
543.5.1 При применении объединенных заземляющих проводников защитного и функционального заземления, в первую очередь следует выполнять требования к защитным проводникам. Требования, относящиеся к функциональному заземлению выполняют в дополнение, (см. МЭК 60364-4-44 (раздел 444)).
В системах постоянного тока для информационных технологий PEL или РЕМ-проводник также можно применять, как объединенный для функционального и защитного завемнения.
Примечание—П одробную информацию см МЭК 61140 (пункт 7.5.3.1).
543.6 Токи в з ащитных з аз емляющих пр ов одник ах
Проводник защитного заземления не следует применять в качестве проводящего пути для тока в нормальных эксплуатационных режимах (например, в соединениях с фильтрами, установленными по соображениям электромагнитной совместимости), см. также МЭК 61140.
Если в нормальным эксплуатационном режиме ток превышает 10 мА, то следует применять усиленный защитный проводник (см. 543.7).
Прххочаххв -Ежсстюм теки умчхэе, халрнэир» сспзимэшв KaotxoraacDt яягапххмд soc^xix cam ухо» пвхи при про»хтирспйот устлхтхк и оооруяэаши
543.7 Усиленные защитные проводники при токах утечки превышающих 10 мА
При подключении стационарного оборудования с токами утечки, превышающими ЮмА, к защитным проводникам предъявляют следующие требования:
— если у оборудования есть только одна точка (терминал) для подключения защитного проводника, то его сечение должно быть не менее 10мм2 по Си или 16 мм2 по А1 по всей длине,
Примечание 1 PEN, PEL или РЕМ проводник, выбранный в соответствие с требованиями 543.4, должен удовлетворять и этим требованиям
ГОСТ Р 50571.5.54-2013
— если у оборудования есть вторая точка (терминал) для подключения защитного проводника, должен быть проложен второй защитный проводник минимального сечения, требуемого для защиты от косвенного прикасания до точки, где сечение защитного проводника должно быть не менее 10мм2 по Си или 16 мм2 по А1.
Примечание 2 В системе TN-C, где нейтральный проводник объединен с защитным проводником в единый PEN-проводник до зажима оборудования, ток защитного проводника рассматривают как ток нагрузки.
При меча ние 3 Оборудование с большими токами утечки может быть несовместимым с установками, в которых применяют защитные устройства дифференциального тока.
543.8 Размещение з ащитных пр оводников
Если для защиты от поражения электрическим током применяют устройство защиты от сверхтока, то защитный проводник должен быть объединен с фазными проводниками или проложен в непосредственной близости.
544 3ащитные пр ов одники vp авнив ания по тенциалов
544.1 Защитные проводники уравнивания потенциалов, присоединяемые к главному з аз емляющ ему зажиму (шине)
544.1.1 Сечение защитных проводников уравнивания потенциалов, которые присоединяют к главной заземляющей шине (ГЗШ) должно быть не менее половины сечения самого большего защитного проводника установки и не менее:
— 6мм3 по Си;
— или 16 мм3 по А1,
— или 50 мм2 по стали
Сечение защитных проводников уравнивания потенциалов, которые присоединяют к ГЗШ не должно быть больше 25мм2 Си или эквивалентного для других материалов.
21
ГОСТ Р 505 71.554-2013
544.2 Защитные проводники уравнивания потенциалов для дополнительного уравнивания
544.2.1 Проводимость проводника уравнивания потенциалов, соединяющего две открытые проводящие части, должна быть не ниже минимальной проводимости защитного проводника из проводников, присоединенных к открытым проводящим частям.
544.2.2 Проводимость проводника уравнивания потенциалов, соединяющего открытую проводящую часть и стороннюю проводящую часть, должна быть не ниже проводимости соответствующего защитного проводника половинного сечения
544.2.3 Проводник уравнивания потенциалов, соединяющий две сторонние проводящие части, должен соответствовать требованиям 543.1.3.
ГОСТ Р 50571.5.54-2013
Приложение А
(обязательное)
Расчет коэффициента к по 541.1.2 (см. также МЭК 60724 и МЭК 60949)
Коэффициент к рассчитывают по следующей формуле
V Ло I /3 + 3J
где Q- объемная теплоемкость материала прав од ник а при 20 °С,Дж/С нем?;
/3 — в еличина, обратная температурному коэффициенту проводника при 0 СЪ,
р 3D- удельное электрическое сопротивление проводника при 20 °С, Ом мм;
0t — начальная температура проводника, °С;
$. -конечная температура, С.
Т аблица А54.1 — Значения параметров проводника для различных материалов
|
Материал |
б/. |
Р*> |
Ы/? + 20*С) |
|
|
ПрОВОД НИЪа |
t |
Дж/°С мм3 |
Ом мм |
V Pi0 |
|
Медь |
234,5 |
3,45 10’^ |
17,241-1 O’6 |
226 |
|
Алюминий |
22S |
2,51 O’3 |
2S.264-10-6 |
14S |
|
Сталь |
202 |
3,8-1 O’1 |
138-10-6 |
7S |
