Совместимость технических средств электромагнитная. Устойчивость к наносекундным импульсным помехам. Требования и методы испытаний
На нашем сайте можно бесплатно скачать Руководящий документ ГОСТ 30804.4.4-2013 в удобном формате. Узнать актуальный статус документа «Совместимость технических средств электромагнитная. Устойчивость к наносекундным импульсным помехам. Требования и методы испытаний» на 2016 год.
Скрыть дополнительную информацию
Выберите формат отображения документа:

Страница 1

Страница 2

Страница 3

Страница 4

Страница 5

Страница 6

Страница 7

Страница 8

Страница 9

Страница 10

Страница 11

Страница 12

Страница 13

Страница 14

Страница 15

Страница 16

Страница 17

Страница 18

Страница 19

Страница 20

Страница 21

Страница 22

Страница 23

Страница 24

Страница 25

Страница 26

Страница 27
МЕЖГОСУДАРСТВЕННЫЙ СОВЕТ ПО СТАНДАРТИЗАЦИИ, МЕТРОЛОГИИ И СЕРТИФИКАЦИИ
(МГС)
INTERSTATE COUNCIL FOR STANDARDIZATION, METROLOGY AND CERTIFICATION
(ISC)
МЕЖГОСУДАРСТВЕННЫЙ
СТАНДАРТ
ГОСТ 30804.4.4-2013 (IEC 61000-4-4:2004)
[ГОСТ P 51317.4.4-2007
(МЭК 61000-4-4:2004)]
Совместимость технических средств электромагнитная
УСТОЙЧИВОСТЬ К НАНОСЕКУНДНЫМ ИМПУЛЬСНЫМ ПОМЕХАМ
Требования и методы испытаний
(IEC 61000-4-4:2004, MOD)
Издание официальное
Москва VII Стаидартинформ 2014
Предисловие
Цели, основные принципы и основной порядок проведения работ по межгосударственной стандартизации установлены ГОСТ 1.0-92 «Межгосударственная система стандартизации. Основные положения» и ГОСТ 1.2-2009 «Межгосударственная система стандартизации. Стандарты межгосударственные, правила и рекомендации по межгосударственной стандартизации. Правила разработки, принятия, применения. обновления и отмены»
Сводения о стандарте
1 ПОДГОТОВЛЕН Закрытым акционерным обществом «Научно-испытательный центр «САМТЭС» и Техническим комитетом по стандартизации ТК 30 «Электромагнитная совместимость технических средств»
2 ВНЕСЕН Федеральным агентством по техническому регулированию и метрологии (Росстандарт)
3 ПРИНЯТ Межгосударственным советом по стандартизации, метрологии и сертификации (протокол от 25 марта 2013 г. Nd 55-П)
За принятие проголосовали:
|
Краткое наименование страны по МК (ИСО 31вв> 004- 97 |
Код страны по МК (ИСО 3166) 004—97 |
Сокращенное наименование национального органа по стандартизации |
|
Армения |
AM |
Минэкономики Республики Армения |
|
Беларусь |
BY |
Госстандарт Республики Беларусь |
|
Киргизия |
KG |
Кыргызстандарт |
|
Россия |
RU |
Росстандарт |
|
Таджикистан |
TJ |
Таджикстандарт |
|
Узбекистан |
UZ |
Узстандарт |
4 Приказом Федерального агентства по техническому регулированию и метрологии от 22 июля 2013 г. № 403-ст межгосударственный стандарт ГОСТ 30804.4.4-2013 (IEC 61000-4-4:2004) введен в действие в качестве национального стандарта Российской Федерации с 1 января 2014 г.
5 Настоящий стандарт модифицирован по отношению к международному стандарту IEC 61000-4-4:2004 Electromagnetic compatibility (EMC) — Part 4-4: Testing and measurement techniques — Electrical fast transient/burst immunity test (Электромагнитная совместимость (ЭМС). Часть 4-4. Методы испытаний и измерений. Испытания на устойчивость к электрическим быстрым переходным процессам/лачкам).
Международный стандарт IEC 61000-4-11:2004 разработан подкомитетом 77В «Высокочастотные электромагнитные явления» Технического комитета IEC ТК 77 «Электромагнитная совместимость».
IEC 61000-4-4:2004 (второе издание) отменяет и заменяет первое издание IEC 61000-4-14:1995 и изменения 1 (2000) и 2 (2001) к первому изданию.
Перевод с английского языка (еп).
Наименование настоящего стандарта изменено относительно наименования международного стандарта для приведения в соответствие с ГОСТ 1.5-2001 (подраздел 3.6).
Дополнительные фразы и слова, внесенные в текст стандарта для уточнения области распространения и объекта стандартизации, выделены полужирным курсивом.
Сведения о соответствии межгосударственных стандартов ссылочным международным стандартам приведены в дополнительном приложении ДА.
Степень соответствия — модифицированная (MOD).
Стандарт разработан на основе применения ГОСТ Р 51317.4.4-2007 (МЭК 61000-4-4:2004)
II
6 ВВЕДЕН ВПЕРВЫЕ
ГОСТ 30804.4.4-2013
Информация об изменениях к настоящему стандарту публикуется в ежегодном информационном указателе «Национальные стандарты», а текст изменений и поправок — в ежемесячном информационном указателе «Национальные стандарты». В случае пересмотра (замены) или отмены настоящего стандарта соответствующее уведомление будет опубликовано в ежемесячном информационном указателе «Национальные стандарты».Соотвепютвуюшая информация, уведомление и тексты размещаются также в инфор\<ационной системе общего пользования — на официальном сайте Федерального агентства по техническому регулированию и метрологии в сети Интернв/п
© Стандартинформ, 2014
В Российской Федерации настоящий стандарт но может быть полностью или частично воспроизведен. тиражирован и распространен в качестве официального издания без разрешения Федерального агентства по техническому регулированию и метрологии
in
ГОСТ 30804.4.4-2013
6.3 Емкостные клещи связи
Емкостмыо клещи связи обеспечивают возможность подачи НИП на испытуемые цепи без подключения к контактам цепей, экранам кабелей или каким-либо иным частям ИТС. Емкость связи клещей зависит от диаметра кабеля, era материала и наличия экрана кабеля.
Емкостныо клещи связи состоят из пластин связи (выполненных из стали с гальваническим покрытием. латуни, меди или алюминия), предназначенных для укладки в них кабелей испытуемой цепи (плоских или круглых), размещенных на пластине заземления площадью не менее 1 м2. Пластина заземления должна выступать за границы клещей связи не менее чем на 0,1 м с каждой стороны.
Емкостные клещи должны иметь на каждом конце высоковольтный коаксиальный соединитель для подключения ИГ. ИГ подключают к тому концу клещей связи, который расположен ближе к ИТС.
При испытаниях емкостные клещи связи с уложенным в них кабелем должны быть возможно более плотно закрыты, чтобы обеспечить максимальную емкость связи между кабелем и клещами.
Конструкция емкостных клещей связи приведена на рисунке 5. Данная конструкция определяет входное сопротивление и частотную характеристику клещей.
Характеристики емкостных клещей связи:
типовое значение емкости связи между кабелем и емкостными
клещами….. от 100 до 1000 пФ,
диаметр укладываемых круглых кабелей…………..от 4 до 40 мм;
пробивное напряжение изоляции……………….5 кВ (испытательный импульс
1/50 мкс).
Метод испытаний с использованием емкостных клещей связи применяют для подачи НИП на линии. подключаемые к портам ввода/вывода сигналов и портам связи. Применение данного метода для портов электропитания переменного и постоянного тока допускается в случае, если использование устройства связи/ развязки в соответствии с 6.2 не представляется возможным.
7 Испытательная установка
В зависимости от места проведения испытаний различают;
— испытания ТС для подтверждения соответствия, проводимые в испытательных лабораториях;
— испытания ТС на месте эксплуатации, проводимые после их окончательной установки. Предпочтительными являются испытания, проводимые в испытательных лабораториях.
ТС при испытаниях должно быть размещено в соответствии с инструкциями изготовителя по установке (при наличии).
7.1 Испытательное оборудование
Испытательная установка включает следующее испытательное оборудование (см. рисунок 6):
• ИГ;
— устройство связи (в составе устройства связи/развязки или емкостные клещи связи);
— устройство развязки;
— пластину заземления.
7.2 Испытательная установка для испытаний, проводимых в испытательной лаборатории
7.2.1 Условия проведения испытаний
Ниже установлены требования к испытаниям, проводимым в испытательных лабораториях. Условия окружающей среды должны быть такими, как указано в 8.1.
Испытуемые ТС. в том числе предназначенные для стационарного напольного или настольного применения, установки на стенах и потолках помещений, а также монтажа в составе другого оборудования. должны быть размещены на пластине заземления и изолированы от нее подставкой из непроводящего материала толщиной (0.1±0.01) м (см. рисунок 7).
Настольные ИТС размещают над пластиной заземления на высоте (0,1 i 0.01) м (см. рисунок 7). ТС. устанавливаемые обычно на потолке или стенах, испытывают как настольные.
ИГ и устройство связи/развязки размещают непосредственно на пластине заземления и электрически соединяют с ней.
Пластина заземления должна представлять собой металлический лист (медный или алюминиевый) толщиной не менее 0.25 мм; допускается изготовление пластины заземления из других металлов при толщине листа не менее 0.65 мм. Минимальные размеры пластины заземления должны быть 11м.
6
ГОСТ 30804.4.4-2013
Фактические размеры пластины заземления зависят от размеров ИТС. Пластина заземления должна выступать за границы ИТС не менее чем на 0,1 м с каждой стороны.
Пластина заземления должна быть соединена с защитным заземлением.
ИТС должно быть установлено для выполнения функций по назначению. К портам ИТС должны быть подключены линии электролитания, сигналов, управления в соответствии с техническими документами изготовителя.
Минимальное расстояние между ИТС и любыми другими проводящими конструкциями, за исключением пластины заземления (например, стеной экранированной комнаты) должно быть более 0.5 м.
Подключаемые к ИТС кабели размещают на подставке из непроводящего материала на высоте 0.1 м над пластиной заземления. Кабели, на которые не подают испытательное напряжение, размещают при максимальном удалении от испытуемого кабеля с тем. чтобы минимизировать связь между кабелями.
ИТС должно быть подключено к системе заземления в соответствии с техническими документами изготовителя. Дополнителыюе заземление не допускается. Заземляющие проводники, подключенные к пластине заземления, должны иметь минимальную индуктивность.
Для подачи испытательного напряжения используют устройство связи/развязки или емкостные клещи связи. Испытательноо напряжение должно подаваться на все порты ИТС. включая порты для подключения линий, соединяющих отдельные образцы ТС подвергаемые испытаниям, если позволяет длина соединительных кабелей.
Для защиты вспомогательного оборудования и электрических сетей следует использовать устройства развязки.
При использовании емкостных клещей связи минималыюе расстояние между пластинами связи клещей и любыми другими проводящими конструкциями, за исключением пластины заземления под клещами связи, должно быть 0.5 м.
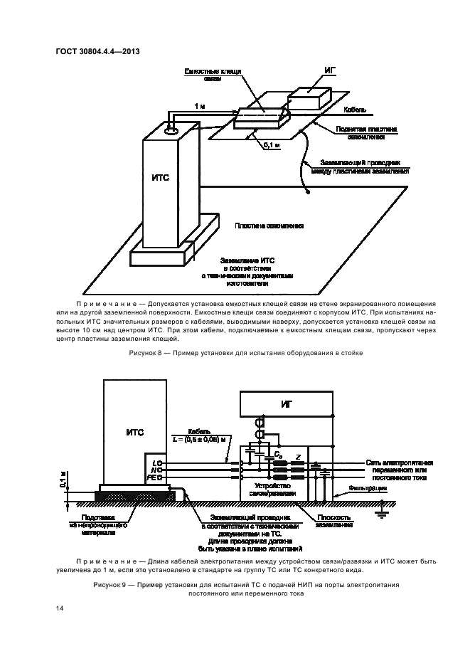
Если иное не установлено в стандарте на группу ТС или ТС конкрет1чого вида, длина сигнальных кабелей и кабелей электропитания между устройством связи и ИТС должна быть (0.5 ± 0,05) м.
Если ИТС имеет несъемный кабель электропитания длиной более (0,5 ± 0.05) м. то часть кабеля избыточной длины должна быть свернута в плоское кольцо и уложена над пластиной заземления на высоте 0,1 м с использованием подставки из непроводящего материала.
Примеры испытательных установок для испытаний, проводимых в испытательной лаборатории, приведены на рисунках 7 и 8. На рисунке 8 показано применение дополнительной пластины заземления, подключенной к шасси ИТС.
7.2.2 Методы подачи НИП на ИТС
Метод подачи НИП на ИТС зависит от вида порта ИТС. как указано ниже.
7.2.2.1 Порты электропитания
Пример испытательной установки с подачей НИП на порт электропитания ИТС с помощью устройства связи/развязки приведен на рисунке 9. Метод подачи НИП на порты электропитания с помощью устройств связи/развязки является предпочтительным для данных портов. Если применение устройства связи/развязки затруднительно, например, при потребляемом переменном токе более 100 А. допускается использование альтернативного метода непосредственной подачи НИП с помощью конденсаторов связи емкостью 33 иФ. Применение емкостных клещей связи при этом не рекомендуется из-за значительно меньшей эффективности связи в сравнении с подачей сигналов с помощью конденсаторов связи 33 нФ.
7.2.2 2 Порты ввода/вывода сигналов и порты связи
Применение метода подачи НИП на порты ввода/вывода сигналов и порты связи ИТС с использованием емкостных клещей связи представлено на рисунках 7 и 9. При использовании емкостных клещей связи необходимо обеспечить соответствующую развязку вспомогательного оборудования и ТС. не подлежащих испытаниям, от воздействия НИП.
7.2.2.3 Порты заземления корпусов ИТС
Испытательной точкой на корпусе ИТС должна быть клемма защитного заземления (РЕ). Напряжение НИП подают на порт защитного заземления через конденсатор связи емкостью 33 нФ (см. рисунок 11).
7.3 Испытательная установка для испытаний, проводимых на месте эксплуатации
Испытания ТС на устойчивость к НИП на месте эксплуатации являются дополнительными по отношению к испытаниям в лаборатории и должны проводиться только по согласованию между изготовителем и потребителем. При проведении данных испытаний необходимо учитывать возможность повреждения или нанесения иного ущерба ИТС и другому оборудованию, размещенному вблизи ИТС.
7
ГОСТ 30804.4.4-2013
ТС испытывают после их окончательной установки на месте эксплуатации в соответствии с техническими документами изготовителя и монтажной организации. Испытания проводят без применения устройств связи/развязки с тем. чтобы с максимальным приближением воспроизвести реальную электромагнитную обстановку.
Если во время проведения испытаний оборудование или системы, не являющиеся испытуемым ТС. подвергаются нежелательному воздействию, необходимо по согласованию между изготовителем и потребителем использовать устройства развязки.
7.3.1 Испытания при подаче НИП на порты электропитания и заземления
7.3.1.1 Стационарные напольные ИТС
Напряжение НИП должно быть подано между пластиной заземления и всеми клеммами электропитания переменного или постоянного тока одновременно и между пластиной заземления и клеммой защитного или функционального заземления на корпусе ИТС.
Пример испытательной установки приведен на рисунке 11.
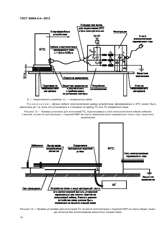
Пластину заземления минимального размера 1 • 1 м. в соответствии с 7.2.1. укладывают рядом с ИТС и соединяют с контактом защитного заземления на розетке электропитания. ИГ устанавливают на пластине заземления. Длина «горячего» провода от коаксиального выхода ИГ к порту ИТС должна быть (0.5 ± 0.05) м. Это соединение должно быть неэкранированным и хорошо изолированным. Если необходимо применение разделительного конденсатора, его емкость должна быть равна 33 нФ. Все остальные подключения ИТС должны быть выполнены в соответствии с техническими документами изготовителя и монтажной организации.
7.3.1.2 Подвижные ИТС. подключаемые к сети гибким кабелем с вилкой
Напряжение НИП должно быть подано между контактом защитного заземления и всеми контактами электропитания одновременно на розетке электропитания (см. рисунок 12).
7.3.2 Испытания при подаче НИП на порты ввода/вывода сигналов и порты связи
Для подачи НИП на порты ввода/вывода сигналов и порты связи следует по возможности использовать емкостные клещи связи. Однако, если клещи связи не могут быть использованы из-за размеров клещей или условий прокладки каболей в кабельных соединениях, их можно заменить проводящей лентой или фольгой, которая навивается на испытуемые кабели. Емкость такого устройства связи с применением фольги или ленты должна быть эквивалентна емкости стандартных клещей связи.
Альтернативным способом является также подключение ИГ к портам ввода/вывода сигналов ИТС через конденсатор емкостью 100 пФ. заменяющий распределенную емкость клещей связи или устройства с фольгой или лентой.
Непосредственная подача НИП на сигнальные проводники коаксиальных или экранированных кабелей ввода/вывода сигналов не допускается.
При наличии в ИТС значительного числа однотипных портов выбирают для испытаний представительное число кабелей при условии, что эти кабели идентифицированы.
Заземление коаксиального кабеля ИГ должно быть выполнено в непосредственной близости от точки его подключения к ИГ, проводящей ленте или фольге. Выбранный способ подачи НИП не должен ухудшать условий экранирования ИТС.
Пример испытательной установки при подаче НИП на месте эксплуатации ТС на порты ввода/вы-вода сигналов и порты связи приведен на рисунке 13.
Результаты испытаний с применением отдельного конденсатора связи могут отличаться от результатов. полученных при использовании емкостных клещей связи или фольги. Поэтому испытательные уровни, установленные в разделе 5. могут быть изменены техническим комитетом, разрабатывающим стандарты на ТС. с учетом характеристик установки и условий проведения испытаний. При проведении испытаний на месте эксплуатации подача НИП на кабели, подходящие к ТС. может по согласованию между изготовителем и пользователем, осуществляться при одновременной укладке нескольких кабелей в емкостные клещи связи.
8 Методы испытаний
Перед началом каждого испытания должна быть проверена работоспособность испытательного оборудования. Допускается, чтобы данная проверка была ограничена проверкой наличия НИП на выходе устройства связи, подключенного к ИГ.
Методы испытаний включают в себя:
— контроль условий в испытательной лаборатории:
8
ГОСТ 30804.4.4-2013
— предварительную проверку функционирования ИТС;
— проведение испытаний;
— оценку результатов испытаний.
8.1 Условия испытаний в испытательной лаборатории
Для уменьшения влияния параметров окружающей среды на результаты испытаний испытания должны проводиться при климатических условиях и условиях электромагнитной обстановки, указанных в 8.1.1 и 8.1.2.
8.1.1 Климатические условия
Если техническим комитетом, разрабатывающим стандарты на ТС. не установлено иное, климатические условия в испытательной лаборатории должны находиться в пределах, определенных для проверки функционирования ИТС и испытательного оборудования их изготовителями.
Испытания не проводят при высокой относительной влажности воздуха, приводящей к конденсации влаги на ИТС или испытательном оборудовании.
8.1.2 Электромагнитная обстановка
Электромагнитная обстановка в испытательной лаборатории не должна влиять на функционирование ИТС и результаты испытаний.
При испытаниях ТС непосредственно подключаемых к низковольтным электрическим сетям общего назначения применяют напряжение электропитания 220 В’К
8.2 Проведение испытаний
Испытания проводят в соответствии с планом испытаний, который должен включать в себя проверку функционирования ИТС в соответствии с техническими документами изготовителя.
ТС должно быть испытано в режимах функционирования, соответствующих назначению ТС.
План испытаний устанавливает;
— вид испытаний;
— степень жесткости испытаний;
— полярность испытательного напряжения (подача НИП обоих полярностей является обязательной);
— внутренний или внешний способ запуска ИГ;
— длительность подачи НИП не менее 1 мин.
Примечание — Подача НИП а течение 1 мин рекомендуется для ускорения испытаний, так как а реальных условиях появление пачки НИП представляет собой отдельное случайное явление. Пачки НИП не должны быть синхронизированы с сигналами ИТС. Для исключения возможной синхронизации следует подачу НИП проводить в течение шести периодов по 10 с каждый, разделяемых паузой 10 с. Технические комитеты, разрабатывающие стандарты на ТС. могут установить другую длительность подачи НИП при испытаниях на помехоустойчивость.
— число воздействий пачек НИП:
— порты ИТС. подвергаемые испытаниям;
— представительные режимы функционирования ИТС:
— последовательность подачи импульсных помех на порты ИТС (подача НИП на все порты по очереди. подача на кабели, подключенные более чем к одному порту и т. д.);
— состав вспомогательного оборудования.
9 Оценка результатов испытаний
Результаты испытаний должны быть классифицированы, исходя из прекращения выполнения функций или ухудшения качества функционирования ИТС в сравнении с установленным уровнем функционирования. определенным изготовителем ТС или заказчиком испытаний, или согласованным между изготовителем и пользователем ТС.
Рекомендуется следующая классификация критериев качества функционирования ТС при испытаниях на помехоустойчивость:
A) Нормальное функционирование в соответствии с требованиями, установленными изготовителем. заказчиком испытаний или пользователем.
B) Временное прекращение выполнения функции или ухудшение качества функционирования, которые исчезают после прекращения помехи и не требуют вмешательства оператора для восстановления работоспособности;
1 В соответствии с номинальным напряжением низковольтных электрических сетей общего назначения.
9
ГОСТ 30804.4.4-2013
C) Временное прекращение выполнения функции или ухудшение качества функционирования, восстановление которых требует вмешательства оператора;
D) Прекращение выполнения функции или ухудшение качества функционирования, которые не могут быть восстановлены из-за повреждения ТС (компонентов) или программного обеспечения, или потери данных.
В документах изготовителя могут быть указаны нарушения функционирования ТС при воздействии помех, которые рассматриваются как незначительные и допустимые.
Настоящая классификация может быть использована в качестве руководства при установлении критериев качества функционирования ТС при испытаниях на устойчивость к электромагнитному полю техническими комитетами по стандартизации, ответственными за разработку общих стандартов, стандартов на группы ТС и ТС конкретного вида, а также в качестве основы для соглашений между изготовителями и пользователями, касающихся критериев качества функционирования (например в случаях отсутствия соответствующих общих стандартов, стандартов на группы ТС или ТС конкретного вида).
10 Протокол испытаний
Протокол испытаний должен включать в себя всю информацию, необходимую для воспроизведения испытаний.
В частности, в протоколе указывают.
— пункты, перечисленные в плане испытаний в соответствии с разделом 8;
— идентификацию ИТС и любого связанного с ним оборудования, например марку изготовителя, тип ТС. серийный номер;
— идентификацию средств испытаний, например фабричное клеймо.
— особые климатические условия или условия электромагнитной обстановки в испытательной лаборатории;
— специфические условия, необходимые для проведения испытаний;
— уровень функционирования, определенный изготовителем, заказчиком или пользователем;
— критерий качества функционирования при испытаниях на помехоустойчивость, установленный в общих стандартах, стандартах на группы ТС и ТС конкретного вида;
— любые изменения функционирования ИТС. наблюдаемые во время или после воздействия электромагнитной помехи, и длительность этих изменений;
— заключение о соответствии или несоответствии ИТС требованиям устойчивости к электромагнитной помехе (на основе критерия качества функционирования, установленного в общих стандартах, стандартах на группы ТС и ТС конкретного вида, или согласованного изготовителем и пользователем);
— любые специальные условия эксплуатации, например относящиеся к длинам или типам кабелей, экранированию или заземлению, или условиям функционирования ТС. необходимые для обеспечения соответствия ТС требованиям устойчивости к электромагнитной помехе.
В отношении неопределенности измерений при испытаниях на устойчивость к НИП достаточно указать в протоколе испытаний, что отклонения характеристик испытательного оборудования соответствуют требованиям настоящего стандарта. Однако при проверке соответствия характеристик установленным допустимым отклонениям необходимо учитывать неопределенность калибровки.
BHXJWUlfcTHtJ
U — источник высокого напряжения: Rc — зарядный резистор. Сс — накопительным конденсатор. R. — резистор цепи формирования длительности импульса: R„ — согласующий резистор: С, — разделительный конденсатор
Рисунок 1 — Упрощенная схема ИГ
ГОСТ 30804.4.4-2013
Иипупьа
к Гк к к
0,76 МО гфи 100 кГц
ГУаашчупьсав
Дптпьноап» пмн -ШП/IEZB-
Пдян1шщнм
гмнас ямпупьоаа ЭЙ ио
Рисунок 2 — Пачки НИП
Нормашао— юа
Рисунок 3 — Форма импульса напряжения на выходе ИГ при нагрузке 50 Ом
С«шлиг1Г
£„ L,. С, — фазные провода. N — нейтральный провод; РЕ — защитное заземление. 2, — индуктивность развязки.
С< — конденсатор связи
Рисунок 4 — Пример устройства связи I развязки для подачи НИП на порты электропитания
переменного и постоянного тока
11
ГОСТ 30804.4.4-2013
Примечание — Минимальное расстояние между пластинами связи и любыми другими проводящими конструкциями, за исключением испытуемого кабеля и пластины заземления, должно быть 0.5 м.
Рисунок 5 — Конструкция емкостных клещей связи
Час™ устролсп* СяиЫрЮя** Кодеютор Истытуеа^а ДДтаПИ1Е^ВЯИИ1ВД\у. мПйЩйдоаА линии непофедсггаанно не пластине ееееааинея. Соединения должны Выть нгашяов вали шртоаш
с тамичааепм дрсуивитеми не ТС. Дтнв долей» вить jom н план ИЯИ1ШК
Сыть пенса 1 м
Рисунок 6 — Схема испытаний ТС на устойчивость к НИП
12
ГОСТ 30804.4.4-2013
бшъ ушане ■ тм
А — размещение устройства сеязифазвязки для подачи НИП на линии электропитания: Б — размещение ИГ для подачи НИП на сигнальные линии
Примечание — Длина кабеля / между емкостными клещами связи и ИТС должна быть (0.5 10.05) м
Рисунок 7 — Испытательная установка для испытаний ТС на устойчивость к НИП а испытательной лаборатории (общая схема)
13
ГОСТ 30804.4.4-2013
Примечание — Допускается установка емкостных клещей связи на стене экранированного помещения или на другой заземленной поверхности. Емкостные клещи связи соединяют с корпусом ИТС. При испытаниях напольных ИТС значительных размеров с кабелями, выводимыми наверху, допускается установка клещей связи на высоте 10 см над центром ИТС. При этом кабели, подключаемые к емкостным клещам связи, пропускают через центр пластины заземления клещей.
Рисунок 8 — Пример установки для испытания оборудования в стойке
Дпч» (фмодося должна
вьпь » пшо иегытмчй
Примечание — Длина кабелей электропитания между устройством связи/развязки и ИТС может быть увеличена до 1 м. если это установлено в стандарте на группу ТС или ТС конкретного вида.
Рисунок 9 — Пример установки для испытаний ТС с подачей НИП на порты электропитания
постоянного или переменного тока
ГОСТ 30804.4.4-2013
CfTV •лмтрогмтмя переменного той
|
ИТС |
Ежасжде плащи |
ИТС |
|
4\Г \ Д_ |
||
|
\ Li Ь- г |
С*гк
|*ТС. Ддмв проезду —1 дугам» бшь укаям ■ пм итпамЯ
■ ОООТВвТОГМИ ОШ* документам* на ТС. Дт« гфошэдник» дрга* Сшъ упии к гжш» жльпчО
Примечания
1 При проведении испытаний одновременно двух ТС длины кабелей /, и Л между емкостными клешами связи и ИТС должны быть равны (0.5 ±0.05) м.
2 При проведении испытаний одного ТС между емкостными клещами связи и не испытуемым ТС необходимо установить устройство развязки.
3 ИГ должен быть соединен с пластиной заземления.
Рисунок 10 — Пример установки для испытаний ТС с подачей НИП с помощью емкостных клещей связи
Сатъ алшроттанм
пирвшмшоготст
цинниимишна ТС.
Длин» лррводрмэ дате Длъ ушм а план» испытаний
Примечание — При подаче НИП на порт заземления разделительный конденсатор емкостью 33 нФ применяют при необходимости.
Рисунок 11 — Пример установки для испытаний стационарного напольного ТС на месте эксплуатации с подачей НИП на порты электропитания переменного и постоянного тока и порт защитного заземления
15
ГОСТ 30804.4.4-2013
К Пфя)ярм№ш11
устроЛлвны
Стшдулч шм
L дли пшлкмна ИГС с СО» бпектрОгмтвмм
каймь an—ipowmaui
пар——уо тока L-(0.6 ±0.06) и
|
От < С |
иг 4 \ |
|
|
: |
||
|
1*3 |
L . |
|
Owwipuata
К сот агммпротгтмя
|
\ Пластине ж |
«7 |
||||
|
1 Пицл—я — |
\3цгии М3 |
—клан— |
/ Мирового |
||
|
ютвркам |
страВшю—1н по установка омотшы |
см—грй— |
|||
Z, — индуктивность развязки; Сс— конденсатор связи
Примечание — Длина кабеля электропитания между устройством связи/развязки и ИТС может быть увеличена до 1 м. если это установлено в стандарте на группу ТС или ТС конкретного вида.
Рисунок 12 — Пример установки для испытаний ТС, подключаемых к сети электропитания гибким кабелем с вилкой, на месте эксплуатации, с подачей НИП на порты электропитания переменного тока и порт защитного
заземления
пфтлалшо или плотно и—то* м на—ту— й дб—ь Е—тдииир устройств* сагам дшжны быть «—алентде т кости клеще* cm—
Рисунок 13 — Пример установки для испытаний ТС на месте эксплуатации с подачей НИП на порты ввода 1 вывода сигналов без использования емкостных клещей связи
ГОСТ 30804.4.4-2013
Приложение А (справочное)
Информация о наносекундных импульсных помохах
А.1 Введение
Пачки импульсов наиосекундной длительности возникают при коммутации индуктивных нагрузок. Эти переходные процессы, обычно относящиеся к НИП. могут характеризоваться следующими параметрами:
длительностью пачки импульсов, которая определена энергией в индукторе до начала коммутации:
частотой повторения отдельных переходных процессов:
изменяющейся амплитудой переходных процессов, составляющих пачку импульсов, которая определяется механическими и электрическими характеристиками переключающего устройства (скоростью операции разрывания цепи, способностью контакта в открытом состоянии выдерживать напряжение).
Обычно параметры НИП не определяются единственным образом характеристиками коммутирующего контакта или коммутируемой нагрузки.
А.2 Амплитуда выбросов
Напряжение выбросов, измеряемое на проводниках линии, может иметь то же значение, как а точке гальванического соединения этой линии с переключающим контактом. Для линий электропитания и некоторых управляющих цепей это может иметь место вблизи переключающего контакта (на расстоянии около 1 м).
При передаче помехи через индуктивную или емкостную связь амплитуда помехи будет представлять собой часть напряжения помехи, измеренного на контактах.
А.З Время нарастания
Необходимо отметить, что с увеличением расстояния от источника форма выброса меняется из-за потерь при распространении, дисперсии и отражений, вызванных подключенными нагрузками. Время нарастания 5 нс является компромиссным для ИГ, учитывая эффект затухания высокочастотных компонентов при распространении выброса.
Более короткое время нарастания, например 1 нс. приводит к испытаниям меньшей жесткости, и целесообразность его применения в основном относится к оборудованию с короткими соединениями, применяемому поблизости от источника НИП.
Примечание — Реальное время нарастания в источнике НИП для


