Вкладыши деревянные сменные длиной от 2506 до 2606 мм, шириной от 1606 до 2006 мм для модельных плит. Конструкция и размеры
На нашем сайте можно бесплатно скачать Руководящий документ ГОСТ 20170-74 в удобном формате. Узнать актуальный статус документа «Вкладыши деревянные сменные длиной от 2506 до 2606 мм, шириной от 1606 до 2006 мм для модельных плит. Конструкция и размеры» на 2016 год.
Скрыть дополнительную информацию
Страница 1

Страница 2

Страница 3

Страница 4

Страница 5

Страница 6

Страница 7
ГОСТ 20170-74
МЕЖГОСУДАРСТВЕННЫЙ СТАНДАРТ
ВКЛАДЫШИ ДЕРЕВЯННЫЕ СМЕННЫЕ ДЛИНОЙ ОТ 2506 ДО 2606 мм, ШИРИНОЙ ОТ 1606 ДО 2006 мм ДЛЯ МОДЕЛЬНЫХ ПЛИТ
КОНСТРУКЦИЯ И РАЗМЕРЫ
Издание официальное
БЗ 6
И ПК ИЗДАТЕЛЬСТВО СТАНДАРТОВ Москва
УДК 621.744.4.062-2:674:006.354 Группа Г21
МЕЖГОСУДАРСТВЕННЫЙ СТАНДАРТ
ВКЛАДЫШИ ДЕРЕВЯННЫЕ СМЕННЫЕ ДЛИ НОИ ОТ 2506 ДО 2606 мм, ШИРИНОЙ ОТ 1606 ДО 2006 мм ДЛЯ МОДЕЛЬНЫХ ПЛИТ
ГОСТ
20170-74
Конструкция и размеры
Changeable wooden inserts by length from 2506 to 2606 mm. width from 1606 to 2006 mm for pattern plates. Design and dimensions
ОКСТУ 3969
Дата введения 01.07.75
I. Конструкция и размеры вкладышей должны соответствовать указанным на черт. I и в табл. 1.
Мошвшаш2
Яшиным?
£
■ ЙГД Е
/\з Лег/Т* *
ГТШГ^—Щ
Г-Г
шш
1—г
д-д
I
а
ж
ж
Черт. I
Перепечатка воспрещена
И мание официальное ★
© Издательство стандартов, 1974 © ИПК Издательство стандартов. 2000
С. 2 ГОСТ 20170-74
|
Таблица 1 |
||||||||||||||||||||||||||||||||||||||||||||||||||||||||||||||||||||||||||||||||||||||||||||||||||||||||||||||||||||||||||||
|
||||||||||||||||||||||||||||||||||||||||||||||||||||||||||||||||||||||||||||||||||||||||||||||||||||||||||||||||||||||||||||
|
ПросЬлжение |
||||||||||||||||||||||||||||||||||||||||
|
||||||||||||||||||||||||||||||||||||||||
Пример условного обозначения вкладыша размерами L = 2606 мм, Н — 150 мм, исполнения 1:
Размеры в мм
Вкладыш 0280-3101 ГОСТ20170-74 (Измененная редакция, Изм. № I).
2. Маркировать: обозначение вкладыша и товарный знак предприятия-изготовителя.
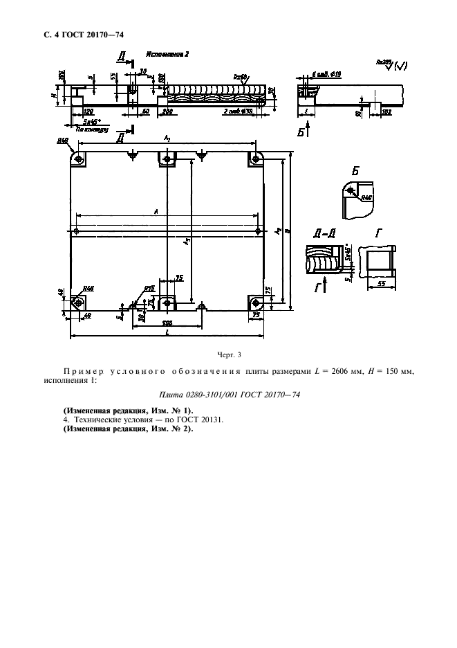
3. Конструкция и размеры плит (поз. 1) должны соответствовать указанным на черт. 2, 3 и в табл. 2.
ГОСТ 20170-74 С. 3
т
г-r
Размеры в мм
|
£ |
ip ГП |
||
|
ши |
|||
|
в\ d |
, 55 , |
||
|
Таблица 2 |
|||||||||||||||||||||||||||||||||||||||||||||||||||||||||
|
С. 4 ГОСТ 20170-74
|
Д Нспсшшно* 2 |
|||||||||||||||||||||||||||||
|
|||||||||||||||||||||||||||||
|
w .^Н |
|||||||||||||||||||||||||||||
**УМ
JeaB.4f3
й?
б\
д-д
|
Черт. 3 |
Пример условного обозначения плиты размерами L = 2606 мм, Н = 150 мм. исполнения I:
Плита 02X0-3101/001 ГОСТ 20170-74
(Измененная редакция, Изч. № 1).
4. Технические условия — по ГОСТ 20131.
(Измененная редакция, Изч. № 2).
ГОСТ 20170-74 С. 5
И НФОРМАЦИОНН Ы Е ДАН Н ЫЕ
1. РАЗРАБОТАН И ВНЕСЕН Министерством станкостроительной и инструментальной промышленности СССР
РАЗРАБОТЧИКИ
М.Ф. Калинина, руководитель темы; Л.И. Круглова
2. УТВЕРЖДЕН И ВВЕДЕН В ДЕЙСТВИЕ Постановлением Государственного комитета СССР но стандартам от 27.08.74 № 2067
3. ВВЕДЕН ВПЕРВЫЕ
|
4. ССЫЛОЧНЫЕ НОРМАТИВНО-ТЕХНИЧЕСКИЕ ДОКУМЕНТЫ |
||||||||||||
|
5. Ограничение срока действия снято Постановлением Госстандарта от 09.02.88 № 515
6. ИЗДАНИЕ (ноябрь 2000 г.) с Изменениями № 1, 2, утвержденными в феврале 1982 г., декабре 1987 г. (ИУС 5-82, 3-88)
Редактор В. И. Копи сов Технический ре лак юр //.С. Гриша коло Коррскюр B.C. Черпая Компьютерная верстка С. В. Pafotooi\
Изд. лиц. N; 1)2354 от 14.07.2000. Сдано в набор 18.10.2001). Подписано о печать 06.12.2000. Усд.печ.л. 0,93. Уч.-иадд. 0.63
Тираж 126 эк*. С 6422. 1ак. 1118.
ИНК И тдатедьстио стандартов. 107076. Москва. Колодежый пер.. 14.
Набрано и Издательстве на ПЭВМ Филиал ИПК Издательство спида ртов — тип. “Московский печатник». 103062. Москва. Лялин пер.. 6.
Плр М 080102




